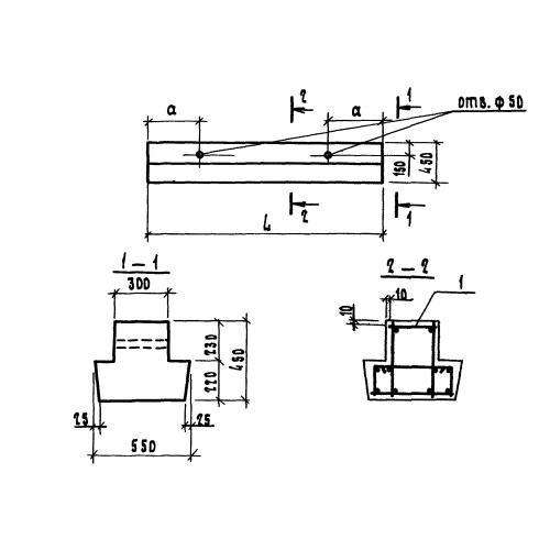
1БР 18.5.4

Чертеж изделия:
Характеристики изделия:
ПараметрЗначение
длина1780 мм
ширина550 мм
высота450 мм
вес820 кг
серия1.111.1-5

1БР 18.5.4 Балки ростверков по серии 1.111.1-5.